起订:1件
供应:1000件
发货:2天内
垂直轴风力机涉及结构力学、产品设计、永磁电机、机械设计、空气动力学、风洞试验、计算流体力学和磁悬浮技术等多个学科。VAWT立式风力发电机采用轻质铝、钛等轻质特殊材料制成,主要通过不锈钢紧固件连接。由于先进的磁浮技术和超级磁铁的功率,VAWT风力发电机工作稳定,无任何机械摩擦。当由风驱动时,永磁电机旋转,内部的线圈绕组相对于永磁体移动,从而产生交流电。
垂直轴风力涡轮机/风力发电机/垂直风力发电机1kW/2kw/3kw/5kw/10kw/20kw,价格便宜的盘式无芯永磁发电机,用于风力涡轮机,易于维护
森威垂直轴风力发电机(VAWTs)是一种主转子轴垂直安装的风力发电机,功率为1kw至5kw,10kw/20kw。与传统水平轴风力发电机(HAWT)相比,VAWT具有许多优势。它们可以在风电场中更紧密地组装在一起,从而在给定的空间中提供更多的空间。它们更小,但更确切地说是由于山楂对空气的减缓作用,迫使设计师将它们分开十倍于宽度。
森威垂直轴风力发电机坚固、安静、轻便、全方位,不会对支撑结构产生太大压力。它们不需要那么多的风来发电,因此可以安装在城市。它们易于维护,可以安装在屋顶和类似的高层结构上。











纯风力发电机并网系统

风光柴互补供电系统
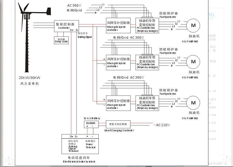
风力机电网互补切换供电系统-抽油机和水泵系统

风力电网互补供电系统-不需蓄电池
风力机离网充电系统






